Охлаждение дизелей. Системы: проточная и замкнутая

При рассмотрении теплового баланса двигателя было установлено, что только часть тепла, выделяемого при сгорании топлива внутри цилиндров дизеля, превращается в индикаторную работу (до 47%). Из оставшегося тепла примерно 25% уносится с отходящими газами, а остальное тепло (25—28%) для предотвращения перегрева деталей двигателя отводят охлаждающей водой. Для отвода тепла в основных деталях двигателя (цилиндр, цилиндровая крышка, поршень, корпус выпускного клапана) устраивают специальные полости или зарубашеч-ные пространства, через которые пропускают охлаждающую воду.

Для охлаждения судовых дизелей применяют две системы: проточную и замкнутую. При проточной системе охлаждения специальный насос забирает воду из кингстона и прокачивает ее через зарубашечное пространство дизеля; при замкнутой системе через зарубашечное пространство дизеля прокачивается пресная вода, которая затем в специальном теплообменнике (охладителе) охлаждается забортной водой и снова направляется в двигатель. Проточная система значительно проще замкнутой, однако имеет ряд существенных недостатков, поэтому для охлаждения дизелей на судах, построенных в последние годы, не применяется.

Основные недостатки проточной системы охлаждения дизеля: возможность засорения зарубашечного пространства дизеля илом и другими взвешенными частицами, содержащимися в морской воде; интенсивное отложение солей в зарубашечном пространстве и образование накипи, плохо проводящей тепло и резко ухудшающей теплообмен, в результате чего происходит перегрев деталей и даже их разрушение. Для того чтобы предотвратить образование накипи в зарубашечном пространстве, приходится снижать температуру воды на выходе из дизеля до 50—55° С и тем самым ухудшать температурный режим двигателя и полезное использование тепла. При низкой температуре забортной воды для уменьшения температурных напряжений на входе воды в двигатель устраивают специальные смесители, куда подается вода из кингстона и часть воды, выходящей из двигателя. Минимальная допустимая температура воды на входе в двигатель +15° С. Однако необходимый перепад при охлаждении двигателя забортной водой составляет 10—20° С, таким образом, температура воды на входе составляет 35—45° С.

При замкнутой системе охлаждения применяют пресную воду, которая проходит техническую обработку и не содержит солей, в результате удается поддерживать высокий температурный режим двигателя (температура воды на выходе из систем, сообщенных с атмосферой, — до 85° С, а при наличии паровоздушного клапана у некоторых напряженных четырехтактных дизелей—до 105° С). Необходимый перепад при охлаждении двигателя пресной водой 7—15° С. Для того чтобы предотвратить засоление воды в случае нарушения плотности водоохладителя, давление в системе пресной воды устанавливают несколько большим, чем в системе забортной воды.

Для контроля пресной воды из системы периодически проводят анализ проб воды для определения содержания солей, и если соленость достигает критических значений, воду в системе заменяют.

Следует также отметить, что при охлаждении двигателя пресной водой масляный холодильник, как правило, охлаждается забортной водой.

Для предотвращения коррозии охлаждаемых деталей и трубопроводов в пресную воду добавляют различные присадки (например, бихромат калия) или антикоррозионные масла.

При охлаждении двигателя пресной водой система должна предусматривать аварийное охлаждение забортной водой. Переход на аварийное охлаждение должен осуществляться постепенно, чтобы не вызвать резких температурных напряжений, при этом необходимо соблюдать требования в отношении температур, рекомендуемых для проточных систем (не ниже 15° С на входе и не выше 50—55° С на выходе).

Некоторые фирмы в целях страховки рекомендуют при аварийном охлаждении еще более низкие температуры на выходе воды из двигателя (до 45° С). Если учесть, что двигатель, как правило, работает на аварийном охлаждении короткое время и потери тепла незначительны, эти рекомендации целесообразно выдерживать.

Схемы проточной и замкнутой систем охлаждения

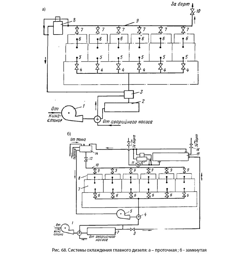
При проточной системе охлаждения (рис. 68, а) забортная вода от кингстона насосом 1 прокачивается через масляный холодильник 2 (часть воды прокачивается мимо масляного холодильника) и смеситель 3, подается через регулировочные вентили 4 в нижнюю часть за-рубашечного пространства цилиндров 5. Из зарубашечного пространства цилиндров вода по патрубкам переходит в цилиндровые крышки 6, а оттуда в сливной коллектор 9 и из него через невозвратный клапан 10 сливается за борт.

Часть воды через терморегулятор 8 направляется в смеситель 3, который необходим для поддержания минимально допустимой температуры воды на входе. Импульс на терморегулятор 8 поступает от сливного коллектора 9, и поэтому он работает автоматически: чем выше температура воды на выходе, тем меньше воды терморегулятор направляет в смеситель 3. Индивидуальное регулирование температуры воды, выходящей из цилиндров, осуществляется вентилями 4 и 7.

При замкнутой системе охлаждения (рис 68, б) пресная вода, подаваемая насосом 5 из расширительного бака 14 через входные вентили 6, поступает на охлаждение цилиндров 7 и цилиндровых крышек 8, через вентили 9 индивидуальной регулировки горячая вода стекает в коллектор 10 и направляется в холодильник пресной воды 15, откуда поступает в расширителный бак 14, с которым связан коллектор 10.

Забортная вода из кингстона забирается насосом 1, прогоняется через масляный холодильник 2 и прокачивается далее через холодильник пресной воды 15 и невозвратный клапан 16 за борт.

Для автоматического поддержания постоянной температуры в замкнутую систему включают терморегулятор 12, который при низкой температуре пропускает часть воды мимо холодильника 15. Импульс на терморегулятор поступает от трубопровода горячей воды. Во время работы дизеля часть воды испаряется, а часть уходит через сальники насосов. Для пополнения утечек предусмотрен трубопровод и насос подачи воды из запасных танков, а также отвод воды из расширительного бака обратно в танк в случае ее перекачки.

Система предусматривает аварийное охлаждение двигателя забортной водой. Переход на забортную воду осуществляется поворотом трехходовых кранов 4 и 11 на 90°, а также отключением вентилями 3 и 13 расширительного бака 14 и водоохладителя 15. При этом температуру воды, выходящей из двигателя, регулируют вручную при помощи вентилей 6 и 9.

Недостатки замкнутой системы охлаждения: наличие дополнительного оборудования и трубопроводов. С целью предупреждения засоления пресной воды при нарушении плотности водоохладителя в системе пресной воды поддерживают более высокое давление.

Схемы проточной и замкнутой систем охлаждения

MirMarine
MirMarine – образовательный морской сайт для моряков.
На нашем сайте вы найдете статьи по судостроению, судоремонту и истории мирового морского флота. Характеристики судовых двигателей, особенности устройства вспомогательных механизмов и систем.