Комбинированные термомасляные котельные установки

Термомасляные котельные установки, применяемые на судах, имеют ряд преимуществ по сравнению с традиционными паровыми установками.

В таких котлах с органическим теплоносителем, в отличие от паровых, внутри трубок движется не вода и пар, а нефтепродукт с высокой температурой вспышки - нагретое термомасло при температуре до 200°С и более, которое затем поступает к судовым потребителям теплоты, таким как подогреватели топлива и масла главного двигателя, сепараторы топлива и масла, в змеевики расходных топливных цистерн, подогреватели бытовой воды и на другие судовые нужды.

Система трубопроводов с таким органическим теплоносителем является герметичной, исключающей при нормальной эксплуатации вредные выбросы.

Органический теплоноситель не вызывает коррозии внутренних поверхностей труб, в которых он движется, не приводит к отложению накипи.

Отсутствие накипи и продуктов окисления практически исключает необходимость химических промывок и очисток, которые могут привести к загрязнению окружающей среды.

В зависимости от типа судов, мощности их энергетических установок конструкции термомасляных котельных установок могут быть различного типа, работающих с различными рабочими параметрами.

Так, котел марки АК-65012 GENA-SARHOSS THIVIS работает с давлением 0,65 МПа и температурой рабочей среды 170°С. Котельная установка фирмы Industricanlagen GmBH (Hamburg Ellerau) включает в себя вспомогательный котел вертикального типа с рабочим давлением 0,5 МПа и температурой рабочей среды 200°С, а также утилизационный котел марки АНЕ 08 V 30 с рабочим давлением 0,75 МПа при температуре рабочей среды 250°С.

Одним из ведущих производителей котлов с органическим теплоносителем является фирма Aalborg Industries А/S, производящая судовые мазутные и утилизационные котлы, теплоносителем в которых является нагретое термомасло. Эта фирма в настоящее время строит термомасляные котлы различной мощностью в интервале от 400 до 5000 кВт и поставляет их на новые суда различных стран мира.

Широкий спектр котельных термомасляных установок представлен в виде: — форсуночных термальных котлов MISSIONTMTFO, работающих с выходной мощностью 100 - 20 000 кВт при расчетном давлении 10/13 бар. Температура термальной жидкости 280 - 350°С. Конструктивно предусмотрено вертикальное и горизонтальное исполнения; — утилизационных термальных котлов MISSIONTMEX, работающих с выходной мощностью 100-5 000 кВт при расчетном давлении 10/13 бар. Температура термальной жидкости 300°С. Предусмотрен вариант с автоматическим отключением выпускных газов от нагревательных трубок.

Комплексное решение по обогреву потребителей включает в себя первичную паровую и вторичную термальную системы. Пар, вырабатываемый форсуночными котлами и утилизационными котлами главных и вспомогательных двигателей, посредством теплообменных установок, нагревает до необходимой температуры термальную жидкость.

В качестве теплоносителя может использоваться термальное масло для высокотемпературной системы обогрева грузовых танков либо водно-гликолиевая смесь для подогрева воды балластных танков.

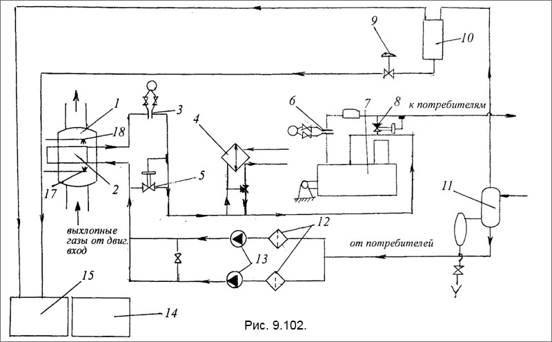
В наиболее часто применяемых конструктивно развитых установках с жидкостными теплоносителями предусмотрена прокачка термомасла при помощи циркуляционного насоса через экономайзер, подогреватель от форсунки, промежуточный охладитель к потребителю (рис. 9.102). На выходе от потребителя жидкость попадает в трубу - деаэратор, подведенную к всасыванию циркуляционного насоса.

На расходной трубе после промежуточного охладителя установлен датчик температуры рабочей жидкости, который дает сигнал на регулятор температуры, поддерживающий температуру теплоносителя перед потребителем. Температура регулируется на панели регулятором температуры. В случае не обеспечения экономайзером необходимой температуры рабочей жидкости (при снижении нагрузки на главный двигатель) автоматически включается подогреватель с форсункой.

На трубе возврата теплоносителя также установлен датчик температуры, дающий сигнал на регулятор температуры. Значение температуры возврата можно считывать, регулятор будет продолжать поддерживать температуру на выходе. Регулятор управляет работой форсунки, которая является модулированной.

На выходе из подогревателя теплоносителя установлена дроссельная шайба. Дифференциальный датчик получает импульс давления жидкости до и перед шайбой. Он является датчиком потока и состоит из двух выключателей.

Система безопасности при падении значения потока теплоносителя ниже допустимого прекращает подогрев жидкости. При номинальном значении потока перепад давления 0,40 бар. Для предотвращения крекинг распада теплоносителя и повреждения подогревателя работающего от форсунки необходимо поддерживать минимально допустимый поток жидкости (с минимальным перепадом давления 0,22 бара).

В случае низкой температуры теплоносителя возникает высокая вязкость, что не позволяет обеспечить минимально допустимый проток жидкости через подогреватель с форсункой. В этих условиях второй контакт выключателя минимального потока байпасируется и временно замещается термостатом минимального потока (установленного в корпусе регулятора) - вместе с первым контактом выключателя минимального потока, отрегулированного на меньшее значение. Установочный перепад давления 0,05 бар. При сохранении минимального значения потока через отапливаемый подогреватель форсунка работает на минимальной нагрузке. Во всяком случае, должен быть обеспечен поток примерно с давлением 0,05 бар. Это необходимо, чтобы избежать распада теплоносителя и повреждения подогревателя.

Принципиальная схема утилизационного термомасляного котла

Рис. 9.102. Принципиальная схема утилизационного термомасляного котла: 1 - корпус утилизационного котла; 2 - экономайзер; 3 - дроссельная шайба; 4 - охладитель; 5 - запорный клапан с электромагнитным приводом; 6 - дроссельная шайба масляного потока; 7 - промежуточный подогреватель; 8 - запорный клапан с электромагнитным приводом; 9 - аварийный клапан быстрого действия; 10 - расширительный бак; 11 - деаэроционный сосуд; 12 - масляные фильтры; 13 - циркуляционные масляные насосы; 14-15-сточные масляные цистерны; 17-форсунка; 18-душ.

При достижении температуры 80°С (второй выключатель потока будет закрыт) установка будет находиться в автоматическом режиме, позволяя форсунке работать с полной нагрузкой.

Необходимо иметь в виду, что с увеличением перепада давления на шайбе увеличивается поток теплоносителя. Также шайба установлена на выходе из экономайзера, при понижении потока срабатывает сигнализация.

Для предупреждения крекинга теплоносителя в теплообменнике необходимо после отключения форсунки продолжать прокачивать теплоноситель через теплообменник в течение 10-15 минут.

MirMarine
MirMarine – образовательный морской сайт для моряков.
На нашем сайте вы найдете статьи по судостроению, судоремонту и истории мирового морского флота. Характеристики судовых двигателей, особенности устройства вспомогательных механизмов и систем.